,,,,,,,,

全國咨詢熱線:400-1800-803

當前位置首頁 » 航天泵閥新聞中心 » 新聞動態 » 閥門百科 » 航天泵閥為您介紹電液聯動球閥

航天泵閥為您介紹電液聯動球閥

返回列表 來源:航天泵閥 查看手機網址
掃一掃!航天泵閥為您介紹電液聯動球閥掃一掃!
瀏覽:- 發布日期:2020-06-05 10:25:16【

陜西航天泵閥科技集團有限公司是以研發、生產、銷售及服務為一體的高新技術型化工閥門生產企業,專業生產鍛造球閥、三通球閥、清管閥、料漿閥、石油化工設備等產品,閥門品種齊全,在行業內率先通過ISO9001,CE國際認證等,并在各化工領域投入使用,用戶對我公司閥門產品高度認可。咨詢熱線:400-1800-803。

電液聯動球閥由電液聯動執行器和球閥構成,根據電液聯動執行器又可分為主起切斷閥門管道作用的開關型;調節流量的調節型。該產品具有電動執行器的操作簡易、智能控制方便快捷,又具有液動執行器高精度、負載能力大、壽命長的特點。

電液執行機構

電液執行器

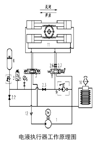
電液聯動執行器包含兩個主要部分,即執行器(缸和電液動力組件)部分和控制箱部分。執行器裝在驅動裝置上,控制箱遠程安裝。執行器的核心部分是電液動力模塊,包括馬達、流量匹配閥、旁路電磁閥(彈簧失效單元特有)等等。

電液執行器工作原理圖

功能特點:

控制方式:手動操作按鈕和遠程自動控制,切換方便。

復位及自鎖功能:當執行器失電或故障時,要求閥門快速復位切斷或開啟聯鎖(ESD)功能與自鎖保位功能。

可靠性:液壓過載保護、電機過熱保護、限位保護、斷電、斷信號保護。

防火性能:電液執行器可加裝防火罩,發生火災時表面溫度1093℃時,可以保持30分鐘執行器正常工作,當防火罩內溫度達到設定防火放泄閥溫度時,電液執行器能在防火放泄閥作用下實現快速自動關閉或開啟閥門,不需要人工去控制。

經濟性能:同輸出力矩,電液執行器耗電量是電動的1/3電能,體積、重量是氣動的1/2。

安全性能:設置參數,開、關調試通過面板按鈕完成,無需打開電器罩,防止灰塵潮氣或有害物質等進入電機和電氣殼體內部。

電液聯動球閥

電液聯動球閥

電液聯動球閥結構簡單緊湊、傳動平穩可靠、防爆、有緩沖無撞擊現象,能在-45℃~+120℃溫度范圍內工作,適合任何規格。該產品廣泛應用于石油、化工、冶金、電力、輕工、船舶處理等工藝管道。

航天泵閥公眾號

航天泵閥公眾號

航天泵閥——40年行業經驗沉淀閥品牌,您身邊的閥專家!為您提供最優質的產品與最有效的閥問題解決方案,航天泵閥以品質和產品對待每個客戶,為您服務!免費熱線:400-1800-803

推薦閱讀

    【本文標簽】:航天泵閥閥門百科
    【責任編輯】:航天泵閥版權所有:http://www.tougechaya.com轉載請注明出處